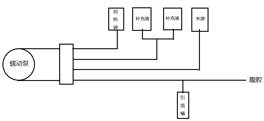
蠕动泵在腹膜透析机中的应用

OEM蠕动泵产品 (TS-A)已经在腹膜透析机上得到广泛应用
可以实现透析设备的无菌操作,采用一次性管路,可以防止交叉感染
±2%高精度的流量传输,可满足透析液的剂量要求
可通过RS485通信控制或模拟量信号控制,实现腹膜透析机的全自动智能化透析治疗方案
可通过更换软管尺寸或调整泵的转速满足不同人群对透析液流量的需要
经过大量的实验和上机测试验证,性能稳定可靠
可根据客户需求,提供定制化的蠕动泵解决方案,使泵与设备配合更好,优化设备的性能,提高透析效率以实现预期效果
相关产品 >
-
纯净Viton材质 耐强腐蚀液体进
黑色不透明;Masterflex Viton氟橡胶管,抗臭氧,耐风化,耐腐蚀性化学品、油、燃料、溶剂、大多数矿物酸;
了解详情
工作温度:-51至204度;硬度:60A;以美国Masterflex出厂英制尺寸为准,换算的公
-
Chemical耐强腐蚀液体进口蠕动
TYGON® Chemical化学品蠕动泵管作为一种高性能共挤产品, 采用特殊配方, 将抗化学性和泵管泵寿命结合起来,它的惰性光滑无塑化剂内腔可抑制流体吸附或粘附, 其弹性外层保证了
了解详情
-
A-60-G工业级加热密封蠕动泵管
得益于专门为化学品传输设计的配方,TYGON® A-60-G在反复的测试和应用中明显优于氯丁橡胶管、EPDM管和其他通用管。即使在高温或臭氧中暴露多年,它也不会出现性能退化或开
了解详情
-
Pharmed BPT圣戈班医药蠕动泵
具有较长泵管使用寿命,缩短了因泵管故障引起的生产停机时间,简化了生产过程。PHARMED BPT软管便于进行清洁和消毒,它几乎兼容所有市售清洁剂和消毒液,还可接触高达 5MRads 的钴6
了解详情

